Kde koupit ABS Relé pro RRC
- Mattyfu
- Příspěvky: 358
- Registrován: 30 lis 2009 20:19
- auto: Discovery III TDV6
- Bydliště: díra po granátu u Roudnice nad Labem
- Kontaktovat uživatele:
Kde koupit ABS Relé pro RRC
Ahoj potřeboval bych poradit, kde bych v Česku mohl koupit relé ABS pumpy pro RRC s označením Hella 4RA 003 510-71 zkusil jsem to vyhledat na e-shopech Litepu, Eliota, Britishe, Kellyně Mroauto, Motoře a nikde nemohu tohle relé najít ani v náhradě. Díky
Je: Discovery III TDV6
Bylo:Range Rover L322 4,4 M62,Range Rover Classic TD5, Discovery II TD5, Range Rover Classic Princ Čárls, Range Rover Classic VM (VelkýMor)
Bylo:Range Rover L322 4,4 M62,Range Rover Classic TD5, Discovery II TD5, Range Rover Classic Princ Čárls, Range Rover Classic VM (VelkýMor)
- majo2982
- Příspěvky: 245
- Registrován: 16 črc 2017 09:03
- tel.: +421908734538
- auto: RangeRover Sport S/C
Re: Kde koupit ABS Relé pro RRC
Skús si zavolať do lr-eshop.eu možno nájdu. Na webe to asi nenájdeš, neviem či to niekto bude držať skladom ,alebo sa opýtaj Karel Sláma ( tuším)má nejaké používané diely.
Odoslané z SM-N975F pomocou Tapatalku
Odoslané z SM-N975F pomocou Tapatalku
- eliott
- Příspěvky: 11545
- Registrován: 06 led 2007 20:40
- tel.: +420608021838
- auto: několik
- Bydliště: České Budweisrovice
- Kontaktovat uživatele:
Re: Kde koupit ABS Relé pro RRC
Číslo dílu máš ?Mattyfu píše: 21 lis 2021 19:50 Ahoj potřeboval bych poradit, kde bych v Česku mohl koupit relé ABS pumpy pro RRC s označením Hella 4RA 003 510-71 zkusil jsem to vyhledat na e-shopech Litepu, Eliota, Britishe, Kellyně Mroauto, Motoře a nikde nemohu tohle relé najít ani v náhradě. Díky
Zastoupení ALLMAKES 4x4, TERRAFIRMA 4x4, prodejce BRITPART, specializovaný servis, renovace a přestavby na přání.
konzultace +420608021838 --- E-SHOP s náhradními díly http://www.eliott.in --- email : landrover.eliott@gmail.com
konzultace +420608021838 --- E-SHOP s náhradními díly http://www.eliott.in --- email : landrover.eliott@gmail.com
- Kokesek
- Příspěvky: 4469
- Registrován: 26 črc 2010 18:53
- auto: D2,D3,L322,P38,L405
- Bydliště: Frydek Mistek
- Kontaktovat uživatele:
Re: Kde koupit ABS Relé pro RRC
Mam asi tri kusy…volej zitra
Sent from my iPhone using Tapatalk
Sent from my iPhone using Tapatalk
- Mirko
- Příspěvky: 2890
- Registrován: 18 lis 2008 08:35
- auto: RRC´s
- Bydliště: Brno
- Kontaktovat uživatele:
Re: Kde koupit ABS Relé pro RRC
Už jsem to tu psal častěji, ale e-shopy mají určitě lepší věcí na práci, než vypisovat se s díly pro těch 15 Classiců, co tu ještě jezdí, takže přímo napsat a dají vědět. Jinak jsem přesvědčený, že to je normální On/off relé. Co ti to dělá? Jestli funguje, tak se mi osvědčilo se v tom nehrabat 
-
MadTom
- Příspěvky: 15351
- Registrován: 06 lis 2008 23:15
- tel.: 608 600 360
- auto: D2, Def 130
- Bydliště: Olomouc
Re: Kde koupit ABS Relé pro RRC
Nemáš fotku toho relé? Celkem bych si také myslel, že to bude "normální" relé. V lepším případě to půjde nahradit nějakým dostupným standardním relé.
Drobek - Discovery II TD5 pro ženu, Blufínek - Defender 130 TD5 na ježdění s dětma a mě zbyl už zase jenom Ford Mondeo
- Mirko
- Příspěvky: 2890
- Registrován: 18 lis 2008 08:35
- auto: RRC´s
- Bydliště: Brno
- Kontaktovat uživatele:
Re: Kde koupit ABS Relé pro RRC
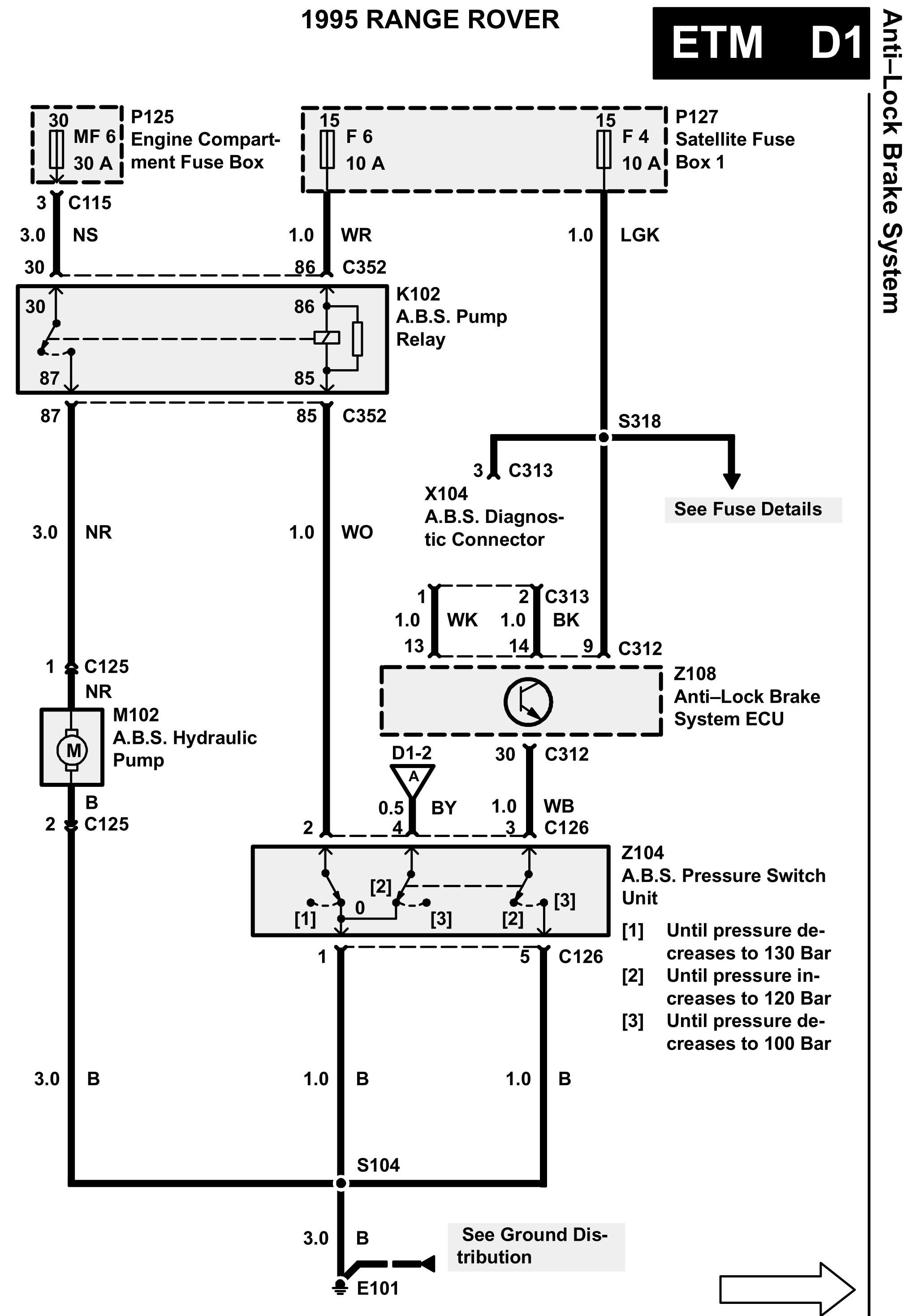
Díval jsem se do schémat nic jiného než klasické relé tam nikde není...


- Mattyfu
- Příspěvky: 358
- Registrován: 30 lis 2009 20:19
- auto: Discovery III TDV6
- Bydliště: díra po granátu u Roudnice nad Labem
- Kontaktovat uživatele:
Re: Kde koupit ABS Relé pro RRC
Ahoj
Číslo relé je 4RA 003 510 -71, právě že mi povětšinu času ABS nejde, občas kontrolka zhasne sama od sebe a ABS funguje, když jsem to nahradil obyč spínacím 30A relé, tak to mělo jiný diagram a nefungovalo, chyba po vyblikání mi ukázala chybu 2-8 což by mělo být relé, nebo předpokládám vedení. Chci vyloučit to nejjednodušší pak až hledat nějaký zájeb v kabeláži nebo ABS pumpě.


Číslo relé je 4RA 003 510 -71, právě že mi povětšinu času ABS nejde, občas kontrolka zhasne sama od sebe a ABS funguje, když jsem to nahradil obyč spínacím 30A relé, tak to mělo jiný diagram a nefungovalo, chyba po vyblikání mi ukázala chybu 2-8 což by mělo být relé, nebo předpokládám vedení. Chci vyloučit to nejjednodušší pak až hledat nějaký zájeb v kabeláži nebo ABS pumpě.


Je: Discovery III TDV6
Bylo:Range Rover L322 4,4 M62,Range Rover Classic TD5, Discovery II TD5, Range Rover Classic Princ Čárls, Range Rover Classic VM (VelkýMor)
Bylo:Range Rover L322 4,4 M62,Range Rover Classic TD5, Discovery II TD5, Range Rover Classic Princ Čárls, Range Rover Classic VM (VelkýMor)
- Mirko
- Příspěvky: 2890
- Registrován: 18 lis 2008 08:35
- auto: RRC´s
- Bydliště: Brno
- Kontaktovat uživatele:
Re: Kde koupit ABS Relé pro RRC
Tak diagram musí být shodný s tím, co tam máš, to je jasné.
- Kokesek
- Příspěvky: 4469
- Registrován: 26 črc 2010 18:53
- auto: D2,D3,L322,P38,L405
- Bydliště: Frydek Mistek
- Kontaktovat uživatele:
Re: Kde koupit ABS Relé pro RRC
Tak tohle mas obycejne rele. Dela se jeste druha verze a to je opravdu special… 
Sent from my iPhone using Tapatalk

Sent from my iPhone using Tapatalk
- Tazik1992
- Příspěvky: 1429
- Registrován: 10 čer 2014 22:59
- tel.: 602875958
- auto: Defík
- Bydliště: Holýšov,Kaznějov
Re: Kde koupit ABS Relé pro RRC
A jaký si tam zkoušel dávat relé ?Mattyfu píše: 22 lis 2021 08:50 dyž jsem to nahradil obyč spínacím 30A relé, tak to mělo jiný diagram a nefungovalo
Tam by mělo padnout např. todle:
https://www.tme.eu/cz/details/hfv15_12-h1tj-r
Podle schématu to vypadá na obyčejné relé. Jestli třeba nezlobí ten tlakový spínač, který jej ovládá nebo nehapruje kontakt na pojistce nebo kabeláž
Sloužim lidu! :-)
Land Rover Defender 110SW 300Tdi 1998
ex-služební Land Rover Defender 2,4TDCi Puma 2008
Land Rover Defender 110SW 300Tdi 1998
ex-služební Land Rover Defender 2,4TDCi Puma 2008
- Mattyfu
- Příspěvky: 358
- Registrován: 30 lis 2009 20:19
- auto: Discovery III TDV6
- Bydliště: díra po granátu u Roudnice nad Labem
- Kontaktovat uživatele:
Re: Kde koupit ABS Relé pro RRC
Díky všem za rady.
Hele šel jsem na to jen podle čísla na relé. Samozřejmě nevylučuji ani výše popsané chyby a jsem si jich vědom, ale chtěl jsem postupovat od nejjednodušších a nejlevnějšího řešení, diagnostika, kontrola kontaktů konektorů, pojistek (to by to ale nefungovalo trvale), relé, hledání šotků v kabeláži atd.
Ještě jednou díky a třeba toto téma pomůže i někomu dalšímu
Hele šel jsem na to jen podle čísla na relé. Samozřejmě nevylučuji ani výše popsané chyby a jsem si jich vědom, ale chtěl jsem postupovat od nejjednodušších a nejlevnějšího řešení, diagnostika, kontrola kontaktů konektorů, pojistek (to by to ale nefungovalo trvale), relé, hledání šotků v kabeláži atd.
Ještě jednou díky a třeba toto téma pomůže i někomu dalšímu
Je: Discovery III TDV6
Bylo:Range Rover L322 4,4 M62,Range Rover Classic TD5, Discovery II TD5, Range Rover Classic Princ Čárls, Range Rover Classic VM (VelkýMor)
Bylo:Range Rover L322 4,4 M62,Range Rover Classic TD5, Discovery II TD5, Range Rover Classic Princ Čárls, Range Rover Classic VM (VelkýMor)
-
MadTom
- Příspěvky: 15351
- Registrován: 06 lis 2008 23:15
- tel.: 608 600 360
- auto: D2, Def 130
- Bydliště: Olomouc
Re: Kde koupit ABS Relé pro RRC
Jestli to relé není zalité, tak bych mu normálně odklapnul a sundal víčko a podíval se na kontakty - jestli tam ještě jsou, případně, jak moc jsou opálené. Dá se jim pomoci jemným pilníkem.
Dále bych zkontroloval kontakty v patici pro to relé, jestli jsou dostatečně napružené, aby to kontaktovalo. Případně lehce zmáčknout kleštěmi.
Dále bych zkontroloval kontakty v patici pro to relé, jestli jsou dostatečně napružené, aby to kontaktovalo. Případně lehce zmáčknout kleštěmi.
Drobek - Discovery II TD5 pro ženu, Blufínek - Defender 130 TD5 na ježdění s dětma a mě zbyl už zase jenom Ford Mondeo
- Mirko
- Příspěvky: 2890
- Registrován: 18 lis 2008 08:35
- auto: RRC´s
- Bydliště: Brno
- Kontaktovat uživatele:
Re: Kde koupit ABS Relé pro RRC
Ono těch relé tam je víc, ale to je jedno. Zkusil bych to natvrdo spojit, jestli se nezmění symptomy, tak je problém jinde.
- Mattyfu
- Příspěvky: 358
- Registrován: 30 lis 2009 20:19
- auto: Discovery III TDV6
- Bydliště: díra po granátu u Roudnice nad Labem
- Kontaktovat uživatele:
Re: Kde koupit ABS Relé pro RRC
Tak problém vyřešen, vyměnil jsem obě přední čidla abs aby měla stejný odpor, dále jsem koupil nové relé, to teda nepomohlo, ale našel jsem tam ještě jedno, dodělávané, vyměnil jsem ho a dnes abs po rozjezdu zhaslo.
Je: Discovery III TDV6
Bylo:Range Rover L322 4,4 M62,Range Rover Classic TD5, Discovery II TD5, Range Rover Classic Princ Čárls, Range Rover Classic VM (VelkýMor)
Bylo:Range Rover L322 4,4 M62,Range Rover Classic TD5, Discovery II TD5, Range Rover Classic Princ Čárls, Range Rover Classic VM (VelkýMor)